Зачем измерять напряжение аккумулятора
Зачем измерять напряжение аккумулятора
Для начала остановимся более подробно на той информации, которую можно получить при помощи напряжения аккумулятора. Зачем его вообще измерять? Нет ли каких-то альтернативных способов получить те же самые данные? Как по напряжению АКБ можно выявить неисправности в бортовой сети? И так далее.
Первое, что можно узнать по напряжению автомобильного аккумулятора — это уровень заряда. То есть, на сколько процентов он заряжен или, наоборот, разряжен. Например, если у вас разряжается новый аккумулятор, контрольный замер напряжения позволит своевременно это выявить. Кроме того, по степени заряда АКБ можно оценить шансы на успешный запуск двигателя зимним утром. А ещё слабо заряженный аккумулятор надо бы подзарядить (мастер-класс подзарядки с фотоотчётом), чтобы избежать сульфатации.
Второе, о чём может «сказать» вольтаж на клеммах АКБ — нормально ли работает система запуска двигателя. То есть, стартер. Например, если напряжение во время его работы сильно просаживается или вообще пропадает, значит есть проблемы. Вероятнее всего, стартер «берёт на себя». Незначительная просадка напряжения, наоборот, говорит об исправности системы запуска, а также о хорошем состоянии самого аккумулятора.
Третье — нормально ли АКБ заряжается от генератора. Чтобы аккумулятор мог полноценно восстанавливаться в процессе езды, необходимо две вещи — напряжение в районе 14,4 В, а также достаточное количество времени. Если вольтаж будет меньше указанного, то мы хоть сутки напролёт можем ездить на машине, но аккумулятор так и не восстановится полностью.
Четвёртое — как бортовая сеть «держит» нагрузку. Многим знакома ситуация, когда при включении мощных потребителей напряжение жутко просаживается. В итоге ни сами потребители полноценно не работают, ни аккумулятор от генератора полностью не заряжается. Например, если без нагрузки напряжение на клеммах АКБ 14,4 В, а с фарами и печкой падает до 13,5 В — есть проблемы. Просадки в районе 0,1-0,5 вольт считаются нормой.
Пятое — правильно ли заряжается аккумулятор от зарядного устройства. Подавляющее большинство ЗУ не оснащены вольтметрами. А ведь напряжение является очень важным параметром заряда. Дополнительно об этом можно почитать в статье про то, почему кипит аккумулятор.
Подытожим вышесказанное. По напряжению на клеммах АКБ можно оценить:
- уровень заряда;
- исправность системы запуска двигателя;
- работоспособность генератора и реле-регулятора;
- их способность держать повышенную нагрузку;
- правильность заряда АКБ от стационарного зарядного устройства.
Это ещё не всё, о чём можно узнать по напряжению АКБ автомобиля. Например, проверка аккумулятора нагрузочной вилкой тоже не обходится без вольтажа. Причина, по которой кипит аккумулятор, напрямую связана с напряжением. Чтобы полноценно проверить двигатель автомобиля перед покупкой, тоже полезно ориентироваться в напряжении АКБ. Обо всём этом читайте позже в материалах по ссылкам. А мы продолжим углубляться в текущую тему.
Причины выхода из строя
При появлении признаков, описанных ниже, проведите диагностику. Ее можно провести самостоятельно или отдать машину в автосервис. Для определения причины сбоя нужно специальное оборудование. Если вы решили разбираться сами, освойте тестер-мультиметр.
Пять возможных источника трудностей описаны ниже:
клин подшипников (смазка израсходована, иногда рвется ремень — понадобится заменить или перебрать агрегат);
обмотка прогорела (частая причина — реагенты, которыми обрабатывают зимние дороги);
клин щеток (причина — износ графитовые сердечники);
неисправно реле регулятора (этот элемент препятствует избыточному заряду АКБ и стабилизирует напряжение);
сломан диодный мост.
Как проверить аккумулятор мультиметром и нагрузочной вилкой
Как показывает практика, реальное напряжение АКБ, которое может показывать БК автомобиля или различные устройства, запитанные в бортовую сеть, далеко не всегда соответствует тому, что отображено на экране бортового компьютера или на отдельном устройстве. Причина- высока вероятность потерь. Другими словами, уровень заряда аккумулятора на клеммах и напряжение в бортовой сети может отличаться. По этой причине нужно знать, как проверить заряд АКБ именно на клеммах.
Прежде всего, проверка АКБ мультиметром является простым и доступным способом, который позволяет быстро и точно определить напряжение аккумулятора. Для такой проверки необходимо иметь мультиметр (тестер), который переводится в режим измерения напряжения. Если мультиметр только приобретается, оптимально покупать цифровой мультиметр, так как с ним удобнее работать, чем со стрелочным аналогом.
Идем далее. Для получения достоверных результатов, напряжение аккумулятора автомобиля мультиметром изменяется пошагово, то есть двумя способами:
- проверка аккумулятора при работающем двигателе;
- замер напряжения АКБ на заглушенном моторе;
Сначала напряжение на аккумуляторе измеряется на заведенном ДВС
Обратите внимание, нормальное напряжение аккумулятора должно быть от 13.5 до 14 В. Если показатель больше 14.2 В, тогда это говорит о том, что АКБ разряжена и генератор активно заряжает батарею. Так происходит не всегда, однако возможно в ряде случаев
Например, в морозы аккумулятор может разряжаться от холода, то есть при замерах напряжение будет повышено.
Также на некоторых авто па АКБ может подаваться большой заряд, так как бортовая система автомобиля определяет, что температура воздуха низкая и пытается максимально быстро и эффективно подзарядить батарею. При этом повышенное напряжение, если оно не держится постоянно, не указывает на неполадки.
После того, как аккумулятор немного подзарядится и с учетом того, что электрооборудование машины в норме, спустя некоторое время все показатели придут в норму, то есть напряжение будет 13.5-14 В.
Итак, чтобы проверить АКБ, нужно отключить все потребители электроэнергии в авто (габариты, фары, кондиционер, подогревы и т.д.). С учетом того, какое должно быть напряжение на аккумуляторе, мультиметр должен показать от 13.5 до 14 В. Это значит, что все в норме.
В том случае, если напряжение ниже, это может указывать на то, что генератор автомобиля работает некорректно или окислились клеммы АКБ. Как правило, проверять генератор и/или клеммы нужно тогда, когда напряжение при работающем двигателе и выключенных потребителях энергии упало ниже отметки 13В.
На практике, частой причиной становятся именно контакты аккумулятора. Если заметен характерный налет (серо-зеленый), тогда их нужно зачистить мелкой наждачкой. Если же все в порядке, нужна отдельная проверка генератора автомобиля.
Кстати, работоспособность АКБ и генератора можно проверить еще одним способом. На работающем двигателе и выключенных источниках энергопотребления напряжение на аккумуляторе 13.6. Так вот, если включить ближний свет, напряжение должно понизиться на 0.1-0.2 В.
Затем можно включить магнитолу, кондиционер, подогревы и т.д. После включения каждого потребителя напряжение должно снижаться, но незначительно. В случае, когда показатели заметно падают, это указывает на то, что генератор не выдает заряд в полном объеме, возможны проблемы со щетками генератора и т.д.
В норме, когда все потребители включены, напряжение на клеммах АКБ не должно просаживаться ниже 12.8-13.0 В. Если показатели меньше, тогда это указывает на то, что происходит разряд аккумулятора. В этом случае батарея обычно требует обслуживания (если это возможно) или замены аккумулятора на новую АКБ.
Причины выхода из строя
При появлении признаков, описанных ниже, проведите диагностику. Ее можно провести самостоятельно или отдать машину в автосервис. Для определения причины сбоя нужно специальное оборудование. Если вы решили разбираться сами, освойте тестер-мультиметр.
Пять возможных источника трудностей описаны ниже:
клин подшипников (смазка израсходована, иногда рвется ремень — понадобится заменить или перебрать агрегат);
обмотка прогорела (частая причина — реагенты, которыми обрабатывают зимние дороги);
клин щеток (причина — износ графитовые сердечники);
неисправно реле регулятора (этот элемент препятствует избыточному заряду АКБ и стабилизирует напряжение);
сломан диодный мост.
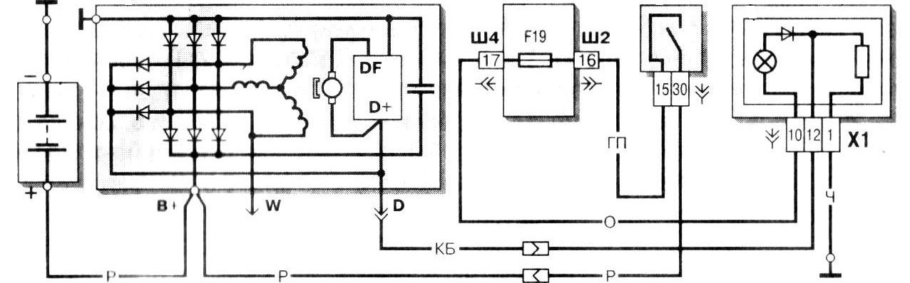
Про строение генератора
Любой генерирующее устройство примерно состоит из одинаковых частей, есть утрировать это – ротор, статор, шкив, корпус, и электрическая составляющая (электрические щетки, реле-регулятор напряжения). Ротор соединен с коленчатым валом двигателя ременной передачей. Если вращается коленчатый вал, то вращается и ротор, тем самым вырабатывая электрический ток.

Стоит отметить, что даже большие генераторы на гидроэлектростанциях, работают по одинаковому принципу. Однако там ротор раскручивается набегающим потоком воды. НО суть одинаковая.
Собственно напряжение в автомобиле зачастую составляет 13 – 14 Вольт, что достаточно для подзарядки автомобильного аккумулятора.
Сколько вольт должен выдавать генератор?
Для корректной работы авто необходимо регулярно проверять функциональность автомобильного генератора. При выходе из строя данного узла аккумуляторная батарея перестанет получать основное питание. Такое положение дел (когда автомобиль “питается” только от АКБ) приводит к быстрому обесточиванию всей машины.
Поломку силового агрегата, вырабатывающего ток, определяют по одному из следующих признаков:
непрерывно горит лампочка на приборной панели (сигнал о недостаточности тока);
АКБ постоянно садится;
электрооборудование работает со сбоями или вовсе не работает при включенном моторе;
запах гари из моторного отсека;
УЗЕЛ издает нехарактерные звуки (например, шелест).
Не тратьте время впустую – воспользуйтесь поиском Uremont и получите предложения ближайших сервисов с конкретными ценами!
Как проверить работу генератора
Первое, что необходимо сделать для диагностики генератора, — проверить напряжение бортовой сети при нагрузке, близкой к номинальной. Для этого запустите двигатель и включите как можно больше потребителей (освещение, аудиосистему и т.д.).
Вы можете приблизительно рассчитать мощность всех включенных потребителей, чем ближе она будет к максимальной для генератора, тем лучше. Если предельная мощность источника питания не указана в явном виде, она рассчитывается как произведение силы тока в амперах на напряжение в вольтах (на заводской табличке). Если есть возможность измерить общий ток, подаваемый в сеть, сделайте это. Затем измерьте напряжение на клеммах генератора.
Измерения следует проводить при частоте вращения двигателя, соответствующей номинальной частоте вращения генератора (при которой КПД максимален). Для многих источников питания это 5000 об/мин. Проверьте этот показатель в документации на генератор.
Напряжение не должно быть выше 14,2 В или ниже 13,5 В. Обычно это значение ближе к верхнему пределу на холостом ходу (при выключенных потребителях и полностью заряженном генераторе) и нижнему порогу при полной нагрузке.
При подозрении на неисправность генератора можно также прозвонить обмотки ротора и статора
Обратите внимание, что обычные значения (несколько Ом для ротора и несколько десятых долей Ома для статора) не могут быть точно измерены тестером. Погрешность измерительного прибора плюс сопротивление испытательных проводов дадут погрешность, сравнимую с искомыми значениями
Поэтому таким способом можно обнаружить только очевидный обрыв или короткое замыкание на землю.
Возможные проблемы
Аккумулятор автомобиля не заряжается от генератора, хотя машина используется регулярно? Поводов для этого немало. Рассмотрим подробнее те из них, с которыми наиболее часто сталкиваются автомобилисты.
Генератор работает, но не заряжает аккумулятор
Значок аккумулятора, светящийся красным цветом на приборной доске при движении автомобиля, сигнализирует о том, что из-за стечения каких-то обстоятельств АКБ перестала получать энергию от генерирующего устройства. То есть генератор работает, но почему-то не заряжает аккумулятор. Первопричина может прятаться как в самом генерирующем устройстве, так и в АКБ. Изначально следует определить повод для утечки тока, а вдобавок измерить напряжение на клеммах, проверить уровень и плотность электролита, что в большинстве своём позволит установить виновника неисправности. Обычно причина заключается в следующем:
- Сгоревший предохранитель. Когда это происходит в цепи АКБ, то зарядка не пойдёт непосредственно на батарею, остальные электропотребители авто будут действовать в штатном режиме. Кроме того, вольтметр покажет наличие напряжения в бортовой сети.
- Обрыв ремня генератора или ослабление его натяжки. В такой ситуации под нагрузкой генерирующее устройство будет «пробуксовывать»: ремень проскальзывает на шкиве, издавая свистящие звуки. При включении фар индикатор на панели, сигнализирующий о разряде аккумулятора, будет гореть. Устраняют причину неисправности заменой ремня, отрегулировав его натяжку.
- Повреждение контактов или проводки. Окислившиеся контактные клеммы АКБ способствуют утечке тока и не позволяют принимать заряд от генератора. Состояние контактов следует проверить не только на самой батарее, но и на генерирующем устройстве, а также на массе автомобиля. Окись удаляют путём чистки или специальным смазывающим составом. Генератор связан с аккумулятором напрямую толстым проводом. При его повреждении или наличии заводских дефектов заряд на батарею поступать не будет.
«Прыгает» зарядка
Иногда величина тока зарядки генератора может колебаться в широком диапазоне. Это отражается не только на полноценном поступлении энергии к АКБ, но и на других потребителях: тусклый свет фар, мигает лампочка освещения салона, магнитола работает с перебоями. Основные причины нестабильности величины поступающей зарядки:
- Регулятор генератора неисправен. Прибор, представляющий собой реле, должен обеспечить величину напряжения бортовой сети в допустимых пределах независимо от нагрузки, температурного режима, частоты вращения вала. Устройство датчика – это не что иное, как обычная электронная схема, имеющая выходы к графитным щеткам. Причиной неисправности оборудования может послужить:
- слабый контакт между проводами или обрыв в электрической цепи;
- некорректная регулировка;
- замыкание между контактами;
- спекание контактов, поломка пружины якоря. Повреждения прибора обычно проявляются в регулярном недостатке заряда аккумулятора или, наоборот, его переизбытке. Проверить устройство на работоспособность можно, используя тестер, переведённый в режим вольтметра.
- Выход из строя диодного моста. Конструктивный элемент генератора выполняет функции коллектора, придя ему на смену. Мостовая схема необходима для выравнивания пульсаций переменного тока и преобразования его в постоянный. Основные факторы, приводящие к поломке:
- неполадки с АКБ – низкая плотность электролита или замыкание между собой его банок;
- неверно выполненное «прикуривание» от другого авто;
- грязь или влага, проникшие внутрь корпуса генератора.
Признаки неисправности:
- мгновенная разрядка полностью заряженного аккумулятора;
- появление свистящих звуков из-под капота при запуске двигателя или во время движения;
- на табло высвечивается неисправность рулевого управления, перестаёт действовать усилитель руля;
- быстро тускнеют фары при движении;
- выключаются автомагнитола и кондиционер.
Кроме того, есть несколько ситуаций, когда АКБ будет разряжаться интенсивно, но это не связано с неисправностями в системе генератор – аккумулятор:
- Срок эксплуатации батареи, установленный заводом-изготовителем, подходит к концу.
- Редкие поездки на небольшие расстояния при полной электронагрузке – включено максимальное количество потребителей: фары, магнитола, кондиционер и так далее.
- Простаивание в многочасовых пробках при работающем двигателе.
Это интересно: Что такое адаптивный круиз контроль в машине: изучаем детально
Пошаговый порядок проверки генератора
Включаем зажигания и обращаем внимание на то, чтобы все лампочки приборной панели горели. Заводим автомобиль, и если генератор работает в штатном режиме, сигнальная лампа АКБ должна погаснуть
Дожидаемся, пока автомобиль нагреется до своей стандартной рабочей температуры в 90 °С. Когда он нагрелся, необходимо максимально нагрузить сеть. Для этого запускаем всё, что есть в автомобиле, включая обогрев зеркал, свет, музыку и прочее. Берём заранее подготовленный мультиметр и переставляем его в режим проверки «вольтажа». Далее зовём помощника и просим его держать на холостом ходу обороты двигателя (в пределах 3500 – прим.). Воспользовавшись мультиметром, подключаем его щупы к АКБ, и в тот, момент когда включены все потребители, показания не должны опускаться ниже – 13-13,2 В.. Если показания, на таких оборотах двигателя меньше, то это будет обозначать то, что генератор не вырабатывает необходимое количество энергии
А когда они в норме, то продолжаем тестирование, на выключенных потребителях на тех же самых оборотах. В этом случае показания мультиметра должны быть порядка 14,5-14,7 В
Если показания, на таких оборотах двигателя меньше, то это будет обозначать то, что генератор не вырабатывает необходимое количество энергии. А когда они в норме, то продолжаем тестирование, на выключенных потребителях на тех же самых оборотах. В этом случае показания мультиметра должны быть порядка 14,5-14,7 В.
Проверка напряжения, которое выдаёт генератор
После диагностики аккумуляторной батареи, переходим непосредственно к генератору, используя тот же мультиметр.
- Когда автомобиль заведён, подключаем щупы к его выводам, при этом напряжение должно быть не менее 14-14,3 Вольт.
- Далее, при наборе оборотов, следим за показаниями приборов, на котором значения не должны измениться более чем на 0,5 вольт. Если подобного не наблюдается, то это будет означать, что генератор и регулятор напряжения функционируют правильно.

На лицо избыток перенапряжения в сети.
Теперь, достоверно располагая сведениями, сколько вольт должен выдавать генератор, вы будете точно знать, исправен он или нет
И если показания несколько отличаются от нормы, то в первую очередь вам следует обратить внимание на неисправности описанные ниже
От чего зависит срок годности АКБ?
Каждый производитель после изготовления батареи устанавливает гарантийный срок ее эксплуатации.
Кроме этого параметра, существует и фактический период, зависящий от многих факторов — своевременности обслуживания, соблюдения правил эксплуатации, состояния электропроводки и прочих моментов.
Из-за того, что условия обслуживания АКБ отличаются, различается и срок годности изделия.

У автовладельцев, которые эксплуатируют машину только в теплое время года, аккумулятор живет дольше всего. Другое дело, когда автомобиль нужен круглый год, вне зависимости от температуры на улице.
В такой ситуации срок годности АКБ снижается. Это вызвано и тем, что во втором случае водитель может накатать больший километраж.
Также на ресурс аккумулятора влияет:
- Исправность и правильность работы генератора и регулятора напряжения.
- Подключение к электропроводке автомобиля дополнительного оборудования, имеющего большой номинальный ток.
- Режим эксплуатации. Меньше всего «живут» аккумуляторные батареи на такси, которые прохаживают большой километраж в течение года. Кроме того, такие автомобили работают в режиме частого пуска двигателя, что создает нагрузку на АКБ и генератор. При активном применении транспортного средства срок службы источника питания не превышает 1,5 лет.
Сколько должен выдавать генератор для нормальной зарядки аккумулятора под нагрузкой
Рабочее напряжение бортовой сети автомобиля, независимо от нагрузки и оборотов двигателя, соответственно и генератора – от 12В до 14В. Генератор и аккумулятор работают в паре как источники энергии. При нехватке напряжения и силы тока в сети от генератора, аккумулятор может её компенсировать. При разрядке аккумулятора, наоборот, генератор может его заряжать.
При больших и малых оборотах генератора вырабатывается разное количество энергии. Но в сеть подаётся стабильное напряжение, так как оно выравнивается диодными мостами генератора и реле-регуляторами.
Большой проблемы в перепадах напряжения между 12В и 14В нет. По аналогии с сетями 220В: напряжение в них может колебаться от 180В до 240В (± 10-15%), однако все бытовые приборы, компьютеры и прочее работают, хотя и до определённых уровней перепадов.
Распространенные причины поломки

Внутренняя схема генератора и его типовое подключение.
Одна из самых распространенных причин поломки (но и самая простая в устранении) – неисправность регулятора напряжения. Вышедший из строя регулирующий элемент может быть в обрыве, и тогда возбуждение всегда отключено. Генератор перестает выдавать напряжение, бортсеть автомобиля запитывается от аккумулятора. Внешне эта проблема может проявляться так:
- при включенном зажигании горит индикатор отсутствия возбуждения;
- тусклое свечение фар и другого светосигнального оборудования – и чем дольше поездка, тем меньше интенсивность света (аккумулятор постепенно разряжается).
Рекомендуем: Почему генератор не заряжает аккумулятор
Если неисправность реле напряжения состоит в замыкании регулирующего элемента, то ток возбуждения всегда будет максимальным, напряжение в бортсети будет повышенным. Первоначально определить это можно по следующим внешним признакам:
- частое перегорание ламп;
- периодическое «закипание» аккумулятора, появление белого налета на клеммах и около пробок.
Вышедший из строя регулятор обычно не ремонтируют, а заменяют.

Расположение платы диодного моста.
Еще одной потенциальной проблемой может стать неисправность щеточного узла, через который подается ток возбуждения в обмотку ротора. Графитовые щетки через определенный срок стираются и перестают обеспечивать надежный контакт. Это проявляется в отсутствии выходного напряжения (сначала прерывистом, потом постоянном) по причине отсутствия возбуждения. Щетки надо заменить. В большинстве автомобилей щеточный узел совмещен с регулятором напряжения, и менять надо весь узел.

Изношенные (слева) и новые (справа) щетки.
Другой вариант проблемы – истирание токосъемных колец коллектора. В этом случае ремонт гораздо более сложный, чаще всего неисправность устраняется заменой ротора или всего генератора.

Изношенные токосъемные кольца ротора.
Из более сложных (но зато реже встречающихся) неисправностей надо отметить:
- Обрыв обмотки ротора или статора.
- Межвитковое замыкание в обмотке ротора или статора.
- Замыкание на корпус одной из обмоток.
Диагностика и локализация этих проблем выполняется с помощью мультиметра, за исключением межвиткового замыкания (его прозвонкой обнаружить невозможно). При малом количестве замкнувшихся витков проблему выявляют по локальному нагреву корпуса. Все эти неисправности требуют серьезного ремонта источника питания или его замены.
Из механических неисправностей чаще всего встречается заклинивание подшипников. Один из признаков такой проблемы – характерный свист ремня генератора, который проскальзывает по застрявшему шкиву. Вал ротора при этом не вращается или вращается прерывисто. Электроэнергия не вырабатывается, бортсеть запитывается от аккумулятора со всеми вытекающими последствиями. Почти то же самое происходит при недостаточном натяжении ремня генератора – свист и пониженный уровень на выходе источника питания.
Исправность генератора надо постоянно контролировать. Этому поможет знание признаков проблем электросети автомобиля. Пренебрегать явными симптомами неисправности, откладывая диагностику на потом, не стоит – проблемы сами собой не исчезнут.
Как проверить напряжение генератора на аккумуляторе ВАЗ-2114?
Проверять рабочее состояние генератора на ВАЗ-2114 следует каждые 6 месяцев (лучше всего до и после зимы – прим.), потому как именно в зимнее время на электрическую сеть приходятся повышенные нагрузки. Проверку необходимо проводить независимо от того, исправен он или нет.
Признаки неисправности генератора
Если на вашем автомобиле появилось одно или несколько ниженазванных признаков, то генератор необходимо проверять:
- Исходит посторонний шум или гул со стороны генератора. Шум будет свидетельствовать о том, что вышли из строя подшипники (в большинстве случаев ломается передний – прим.). Ездить с такой поломкой нельзя, потому как его заклинивание может привести к выходу из строя всего генератора, после разрушения подшипника.
- На панели приборов, сигнальная лампа АКБ светит слишком ярко , даже когда мотор не работает – это будет говорить о переизбытке энергии в сети.
Лампа горит ярче обычного.
Сколько должен выдавать генератор для нормальной зарядки аккумулятора

Баланс АКБ и генератора определяется по простейшей формуле. Число ампер/часов АКБ делят на 10.
Именно такую силу тока должен выдавать генератор для подзарядки этих батарей. Для АКБ емкостью 100Ah – 10 ампер, для АКБ в 60Ah – 6 ампер, и так далее.
Важно, что такое соотношение актуально для зарядки генератором во время поездки. Зарядное устройство может зарядить снятую с автомобиля батарею и при силе тока, в 2 раза меньшей
Например, 3А вместо 6А для батареи 60Ah. Но зарядка будет происходить в два раза медленнее, во время поездки при большом энергопотреблении (свет, климат-контроль) АКБ в таком случае может просто не успевать зарядиться. Современные ЗУ сами определяют параметры тока зарядки, возможности сети 220В для таких целей не ограничены, в отличие от генератора. В редких случаях на ЗУ есть только переключатель нужного напряжения – для батарей в 6, 12 и 24В.
Чаще всего на автомобиль устанавливаются аккумулятор большей емкости, чем был штатный. АКБ меньшей емкости может просто не потянуть стартер даже при полной зарядке, особенно в холодное время года.
Размеры установочной площадки часто позволяют это сделать, так как габариты АКБ разной мощности иногда отличаются незначительно.
Разницы в размерах аккумуляторов с меньшей разницей в ёмкости (70-80Ah) почти незаметно, или они иногда бывают равны, поэтому такая замена случается нередко.
При такой замене следует уточнить силу тока генератора. Она может быть указана в Инструкции по эксплуатации, в разделе технические характеристики. Также реальную силу тока можно замерить при работающем двигателе с помощью простого амперметра или мультиметра. Такие замеры силы тока и напряжения могут потребоваться не только при замене АКБ на более мощную. Они оценивают работоспособность генератора в любом случае. Иногда он может работать, но не в полную силу. Например, пробуксовывает ремень, слабые обороты, мало энергии, АКБ подзаряжается, но не до конца.
В критических случаях, когда генератор полностью вышел из строя, автовладелец заметит это очень быстро. Во-первых, по сигналу приборов «батарея не заряжается» и т.д. Во-вторых, потому, что после короткой дистанции «на одном аккумуляторе» автомобиль быстро остановится.
Признаки неисправности генератора
В современных машинах поломки электрической системы — одни из распространённых. Большое количество электроники обязывает особо тщательно контролировать работу и состояние генератора и аккумулятора, потому что их выход из строя может обездвижить автомобиль. Самыми популярными признаками неисправности генератора являются:
- световая индикация аккумуляторной батареи на панели приборов;
- нестабильная работа АКБ (её выкипание или недозаряд);
- различная интенсивность света фар;
- посторонние звуки со стороны генератора.
Если вы заметили некорректную работу автомобиля, то, возможно, ток зарядки аккумулятора от генератора недостаточен.
Все неисправности электротехнического оборудования, к которому относится генерирующее энергию устройство автомобиля, являются механическими (деформация или поломка креплений, корпуса, нарушение работы подшипников, прижимных пружин, ремня привода и др.) или электрическими (обрывы обмоток, неисправности диодного моста, выгорание или износ щёток, замыкания между витками, пробои и пр.).
Не стоит списывать неработающий генератор со счетов: узнайте, есть ли ремкомплекты и запасные части. По возможности замените их. Если вы не можете самостоятельно осуществить ремонтные работы, то отдайте генератор в мастерскую. Многие умельцы сумеют восстановить агрегат без лишних затрат и в кратчайшее время.
Однако отдельные поломки требуют покупки нового устройства, генерирующего электроэнергию. Например, выходящий из строя подшипник, который впаян в корпус генератора не подлежит восстановлению или замене в большинстве случаев.
Помните, что поломка этого узла может быть вызвана не только износом и коррозией, но и плохим качеством элементов, комплектующих; чрезмерная нагрузка; внешнее воздействие солей, жидкостей, температур.





































